HRW12高壓跌落式開關
概述:
跌落式熔斷器是配電線路分支線和配電變壓器最常見的一種短路保護開關。它具有經濟、操作方便、適應戶外環境性強等特點,被廣泛應用于配電線路和配電變壓器一次側作為保護和進行設備投、切操作之用。安裝在配電線路分支上,可縮小停電范圍。因其有一個明顯的斷開點,具有了隔離開關的功能,給檢修線路和設備創造了一個安全作業環境,增加了檢修人員的安全性。帶拉負荷的跌落式熔斷器,還配有彈性輔助觸頭和滅弧罩,用以分合額定負荷電流。
用途及執行標準:
本產品使用于10~35kV配電線路分支線和配電變壓器一次側,用于過載和短路保護,分合額定負荷電流。
本產品型號按JB/T8321-1996《交流高壓熔斷器型號編制辦法》的規定進行編制,產品參數按GB15166.3-1994《交流高壓熔斷器 噴射式熔斷器》標準執行。對該標準中未明確定義的重要參數及配置方式,按JB/DQ2139-1986《10-35kV戶外交流高壓跌落式熔斷器暫行技術條件》的要求修正執行。
使用條件:
* 環境溫度:不高于+40℃,不低于-30℃;
* 海拔高度:不超過1000m;(1000m以上可按GB311.1-1997進行修正);
* 電源頻率:50±2Hz;
* 烈度:7度以下
* 最大風速:35m/s
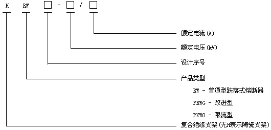
型號定義:
本產品型號按JB/T8321-1996《交流高壓熔斷器型號編制辦法》規定進行定義,具體如下:

















